Spin Flow Screen Filters

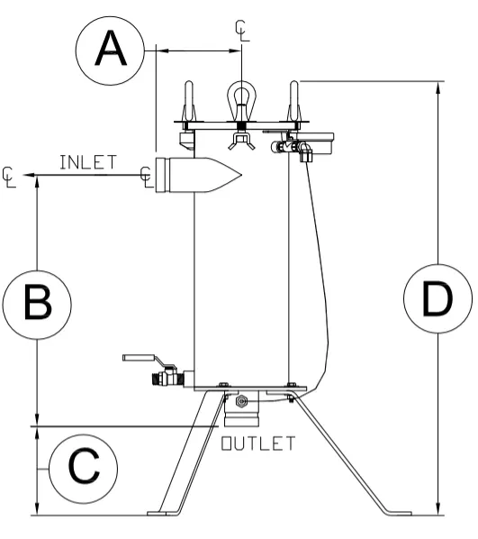
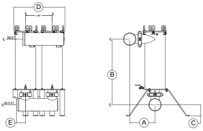
Yardney Spin Flow Screen Filters offer the benefits of a vortex action spin flow with the advantages of a woven mesh screen filter. Water enters the screen housing tangentially, vortexing the flow—a technique that separates heavy particulate away from the fine mesh cartridge. This method of separation simplifies and reduces cartridge cleaning. Heavy sediment is flushed from the filter through a conveniently located flush port, while the finer contaminant is trapped on the fine screen cartridge.

Applications:
- Removal of sand, rock, grit and other inorganic contaminants to protect drip and micro-irrigation systems with fine mesh filtration down to 200 mesh or 75 microns
- 120 psi standard operating pressure (high pressure systems available)
- Flow ranges from 125 gpm and up
- Can be used as a primary filter in specific applications
- Can be used as a secondary filter to a sand media filter, centrifugal separator or other primary filtration system with the added benefit of an automatically controlled system
Standard Assembly Includes:
- Carbon steel housing
- 3M Scotchkote® 134 fusion bonded epoxy coating on interior surfaces
- Polyester powder coating on exterior surfaces
- Internal cartridge element with field replaceable filter mesh
- 3-way ball valve
- Pressure gauge
- Tubing with fittings
- Purge ball valve for manual flushing
- Multiple housings include inlet and outlet manifolds and grooved couplings to connect all components together
Advantages:
- Rugged, field changeable, washable and replaceable polypropylene filter sock available in 40, 80, 100, 150 and 200 mesh
- Easy-entry lid closure
- Available in welded carbon steel
- 3M Scotchkote® 134 fusion bonded epoxy coating on interior surfaces
- Exterior of housing is coated with UV stabilized polyester powder coat for longer product life and protection from the environment
- Made in USA
Available Options:
- ASME code
- High pressure



